
| 阳极参数 |
|
| 峰值阳极正向电压: |
12kV |
| 峰值阳极电流: |
3000A |
| 峰值反向阳极电流: |
1500A |
| 平均阳极电流: |
100mA |
| 阳极电流上升速率: |
50kA/s (见注解1) |
| 阳极耗散因子: |
18×109 VApps |
| 脉冲功率: |
18MW |
|
|
| 第二栅极参数 |
|
| 空载触发电压: |
500V ~ 1500V |
| 脉冲宽度: |
1 us ~ 2 us |
| 脉冲上升速率: |
5kV/μs |
| 峰值反向电压: |
200V max |
| 负偏压: |
0V~-150V |
| 栅极电路阻抗: |
50Ω~200Ω |
| 脉冲延迟时间: |
0.5μs ~2μs |
|
|
| 第一栅极脉冲参数 |
|
| 空载脉冲电压: |
500V ~ 1500V |
| 脉冲宽度: |
2us min |
| 脉冲上升速率: |
1KV/us |
| 峰值反向电压: |
200V max |
| 驱动电流: |
1A ~ 3A |
|
|
| 第一栅极直流参数 |
|
| 直流电压: |
75V~150 V |
| 直流电流: |
50mA~150 mA |
|
|
| 加热电压、电流 |
|
| 阴极加热电压: |
6.3V±5%Vac |
| 阴极加热电流: |
5.0A~7.0A |
| 储氢器加热电压: |
6.3V±5%Vac |
| 储氢器加热电流: |
1.0A~1.5A |
| 预热时间: |
5min |
|
|
| 机械参数 |
|
| 安装位置: |
任意位置 (见注解2) |
| 净重: |
约500g |
| 外形及安装尺寸: |
见外形图 |
| 冷却方式: |
自然冷却或风冷(见注解3) |
|
|
注释
1. 在脉冲幅度26%上升到70%时间内,阳极电流的变化量除以脉冲上升时间所得的商。
2. 闸流管安装时必须利用阴极安装法兰固定,首选的安装方向是阳极向上的轴向垂直安装,轴向水平安
装也是允许的,但最好不采用阳极朝下的轴向垂直安装方式。
3. 闸流管工作时,陶瓷外壳、阳极和栅极部位的温度不得超过150℃,阴极安装法兰和阴极底盘部位的温
度不得超 过120℃。
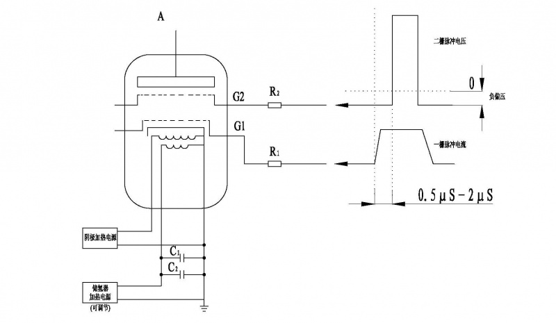
电极接线示意图

R1 一栅串联电阻,12W线绕玻璃釉电阻,与栅极电路阻抗相匹配
R2 二栅串联电阻,12W线绕玻璃釉电阻,与栅极电路阻抗相匹配
C1 储氢器保护电容,耐压≥500V,1000pF低感电容
C2 储氢器保护电容,耐压≥500V,电容量1μF